Berlina 1600 2.Serie
 Coupe Hinterachse
 Instrumente Berlina 2.Serie
 Instrumente Coupe 1.Serie 73/74, Bild 1 (21. September 2003)
 Instrumente Coupe 1.Serie 73/74, Bild 2 (16. Januar 2009, viel bessere Auflösung als der Eintrag vom September 2003)
 Instrumente Coupe 1.Serie 73/74, Bild 3 (16. Januar 2009, viel bessere Auflösung als der Eintrag vom September 2003)
 Instrumente Coupe 1.Serie 73/74, Bild 4 (16. Januar 2009, viel bessere Auflösung als der Eintrag vom September 2003)
 Instrumente Coupe 1.Serie 73/74, Bild 5 (16. Januar 2009, viel bessere Auflösung als der Eintrag vom September 2003)
 Masseverbindung Scheinwerfer
 Motor Berlina 2.Serie
 Prototyp Spider 1
 Prototyp Spider 2
 Prototyp HPE
 Rallye Beta Coupe 16V 1
 Rallye Beta Coupe 16V 2
 Rallye Beta Coupe 8V
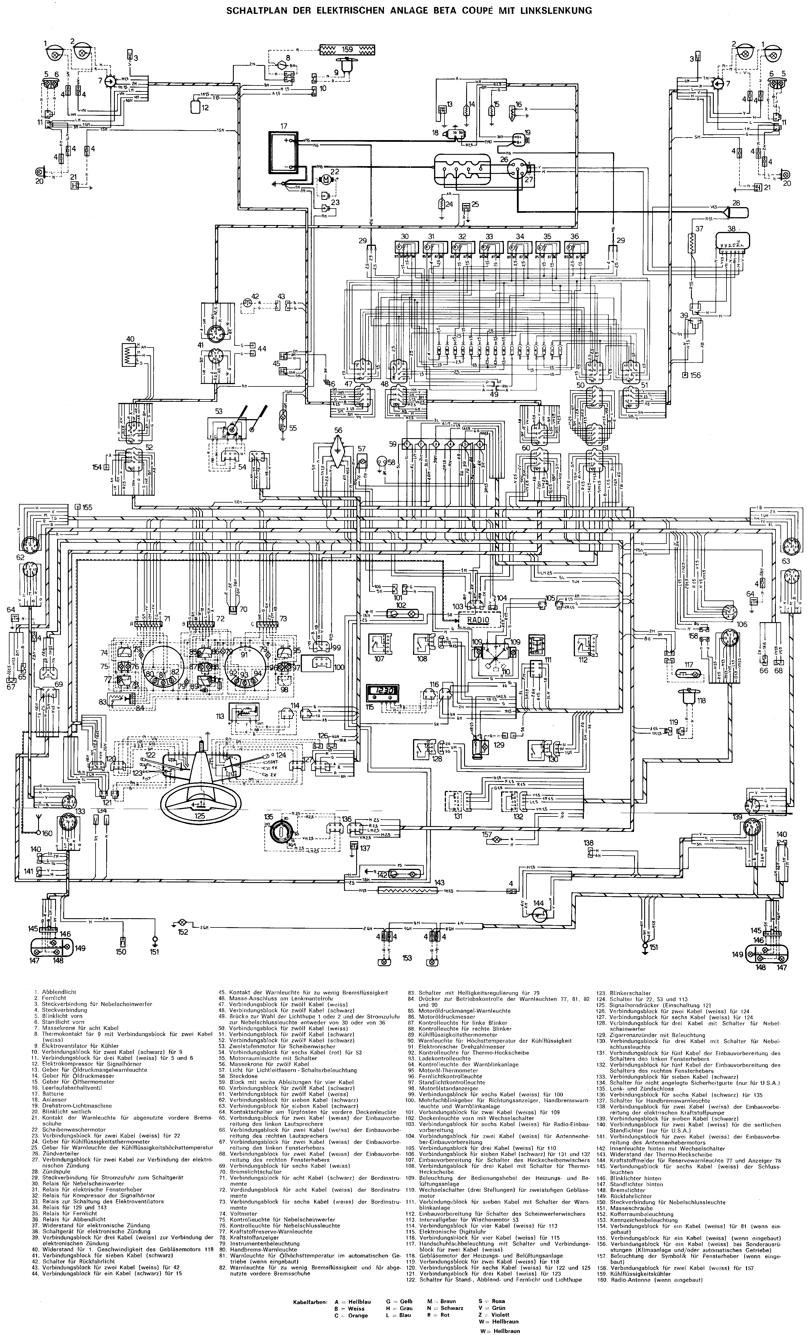
 Schaltplan Coupe 2FL LHD
 Schaltplan Blinker 2.Serie LHD (09. Mai 2006)
 Problembehebung Blinker 2.Serie LHD (09. Mai 2006)


Weitere Themen folgen...